专业防水堵漏施工

具有防水防腐保温一级施工资质,承接建筑防水、堵漏、修缮、加固、防腐等业务

技术百科
湖北地铁工程防水堵漏施工培训⊙图文并茂让您更快掌握堵漏技术
发布时间:2025-04-09 来源:涌达建工 浏览:267次
地铁工程防水堵漏工程(薛工分享:158-5106-6698)
1、从国外的防水等级分级标准看渗漏水检测方法
从德国的防水等级标准看:
1. 渗漏量与湿渍的关系
2. 整体渗漏与局部渗漏的关系
1.1 德国的分级标准
表1-1  德国铁路隧道及地下工程防水等级 
地铁防水堵漏 
1. 2 国外分级标准的特点
国际常例,隧道工程即使1~2级防水都应提出L/m2.d的渗漏量指标,隧道工程中的渗漏量应等于湿渍对应的渗水量加上底部测到的积水量之和。
湿渍与漏量的关系应结合空气湿度、风速,最终来建立这种关系。
1.3 我国分级标准的新规定
新防水等级标准注重要求的对应关系
新老二级标准在地下建筑与地下工程的要求上的差别(参见表1),随着城市轨道交通的发展,加强了对这类工程的要求。
提出隧道工程总湿面积不应大于总防水面积的2/1000,与任意100 m2内防水面积的湿渍不超过3处,单个湿渍最大面积不大于0.2 m2的说法,基本是合理的。“整体”与“任意”的关系,同样分别为2倍~4倍,考虑到隧道的总内表面积通常较大,故定为3倍。
设计人员可提出比国标规定要求高的规定量。
1.4 防水等级分级检测法
介绍两种主要的渗漏水量的检测法
(1) 集水井积水量测
(2) 有流动水的隧道内设定水堰
(1)隧道内设集水井积水量检测法
某道路隧道江中段检测表
地铁防水堵漏 
(2) 有流动水的隧道内设定水堰
地铁防水堵漏 
图1 隧道内设贮水堰积水量检测示意图
检测每天.每m2的出水量为Q1 
漏水量为貯水检测量与贮水蒸发量之和。
邻近貯水堰处,放设一个面积为1 m2的混凝土盛水储盘,同样,经24小时,测得储盘蒸发的水量Q2。
由于,储盘与贮水堰所处的工况条件几乎一致,故可将此蒸发量看作貯水堰中贮水蒸发量。该范围内的实际漏水量Q3 (L/ M2 d)
:Q3= Q1,+ Q2
(3).湿迹用洒水造湿方法检测与近似换算
a. 洒水造湿的地点,应在湿迹的附近,湿度、温度、风速相近。 b. 洒水涂抹形成湿迹的潮湿程度与渗入湿迹接近 
(4).点漏的检测与换算 
a.点漏的检测最为简单。点漏以有刻度的玻璃量杯、量筒为容器,量测漏点每分钟滴水,
b.难以用容器测的,也可以6滴/ml计 
2.混凝土结构耐久性检测中以氯离子扩散系数与电通量双重检测方法予以验证
《地铁设计规范》对盾构管片混凝土提出了耐腐蚀指标,很及时,但限于条件,成熟度不足。表现在:1.检测方法未作规定;2.技术指标偏高:0.8×10-9  m2
c;同时,规定了检测误差较大的了混凝土渗透系数。
快速电迁移法, 将试件的两端分别置于两种溶液之间并施加电位差,测出氯离子侵入试件中的深度,利用理论公式可以计算得出扩散系数,如RCM法。测定高浓度真空饱盐混凝土试件的电导率,即NEL法。二种方法均用作不同混凝土之间抗侵入性的相对比较,不宜用来估计使用寿命。
自然扩散法,将试件长期浸泡在盐溶液中,或直接从现场混凝土中取样,通过测定氯离子侵入混凝土内部不同深度上的浓度分布,用Fick第二定律拟合求出氯离子扩散系数。过程慢,逾3月。不同的检测方法所获得的数值差异很大。上海地铁混凝土氯离子扩散系数DRCM的检测值(均值)为3-4×10-12 m2c,同样混凝土氯离子扩散系数(自然扩散法)的检测值为1.2×10-12  m2c。
自然扩散法测定的氯离子扩散系数最客观,可用作为配合比设计、质量验收和寿命预测评估的控制指标。电通量方法(JTJ275-2000)测定的电通量,作为工程质量控制指标。
氯离子扩散系数的测定
 
 
快速氯离子电迁移测定方法-RCM方法
前景 
随着混凝土结构耐久性的日益重视以及相关规范的陆续发布,反映它耐久性的技术指标的检测也将日益普遍,京、沪地铁已使之规范化,宁、深、蓉等地地铁也纳入耐久性设计与检测中,今后将日臻完善。 
3.盾构隧道管片混凝土外防水防腐蚀涂层新解
3.1 盾构隧道管片混凝土防腐蚀外防水涂层的选用
1.混凝土试块的抗渗等级都大于P8,通常达到P12;
2.管片宜进行混凝土氯离子扩散系数或混凝土渗透系数的检测及单块抗渗检漏,满足设计要求后方可使用
(3) a.外防水涂料防水一级
对混凝土有中等以上腐蚀的地层应选,在非腐蚀地层宜选(原宜选)
.b.外防水涂料防水二级
对混凝土有中等以上腐蚀的地层宜选 (原“部分区段宜选”)
.c.上海地铁过江段管片明确要施作外防水涂料
3.2采用管片外防水目的
地铁防水堵漏 
管片错缝拼装及其外防水涂层
3.3.管片混凝土结构防水、耐久性检测
管片宜进行混凝土氯离子扩散系数或混凝土渗透系数的检测及单块抗渗检漏,满足设计要求后方可使用。
3.2-1管片外防水涂层的材料种类
管片外防水涂料宜采用:
1)环氧或改性环氧涂料等封闭型材料
封闭性好,涂后抗水分渗透、抗有害离子扩散很有效。
2)水泥基渗透结晶型或硅氧烷类等渗透型材料 
施工性好,作业简便,雨天、潮湿无碍;偶有浅层碰损不影响
利用管片制作方式,在浇筑结束时,以干撒与人工抹压方式施作于管片外背面
另外,注意两类材料也都有用于桩头防水,但对它们的技术要求与用于管片的不尽相同。
3.2-2聚氨酯和环氧树脂共聚管片外防水涂料  
地铁防水堵漏 
3.2-3高渗透型环氧管片外涂料
a.高渗透型环氧管片外涂料兼有渗透浸润入混凝土内部增加密实性;表面涂覆封闭防水层双重功效,显然有良好前景;
b. .作为管片外涂料最重要的特性是混凝土在涂层涂刷前后渗透系数、氯离子扩散系数等的差异,一定要有这方面数据(据知,目前正在检测)。此外,耐磨等管片专用涂层的技术指标也应列入。
c.不单在材性,还应施工中的涂刷厚度,涂刷方式的择取也应有理论上与实际的证明(例如:证明为何在表面不太平整的混凝土面上0.5kg/m2已满足要求)。
3.2-4 Sikagard 65W管片外涂层 
水渗透((DIN 1048))-7 bar 压力
未涂刷涂料的混凝土          渗入-6.3mm
渗透系数小于9.7×10-14m/s
涂刷涂料的混凝土          优异,已无法检出
水渗透 ((TEL 法))-10 bar压力
未涂刷涂料的混凝土        渗透系数小于1.05×10-13m/s
涂刷涂料的混凝土           渗透系数已无法检出
未涂刷涂料的混凝土        小于7.84×10-13 m2 /s
涂刷涂料的混凝土           小于3.36×10-13 m2 /s
提高比率                57%
氯离子扩散系数((ASTM C1202))电通量
未涂刷涂料的混凝土        小于653 库仑
.由此可见,Sikagard 65W强调的是高性能管片混凝土涂层前后的差异(涂层的抗酸耐碱性已不成问题)。
3.2-5水泥基渗透结晶型或硅氧烷类渗透型材料
“水泥基”管片外防水涂料性能指标及试验方法
地铁防水堵漏 
4. 喷涂新型聚脲弹性体SPUA作为混凝土外防水层
4.1喷涂新型聚脲弹性体SPUA特点
地铁防水堵漏 
喷涂新型聚脲弹性体SPUA应用优势
配方可调,手感从软橡皮(邵氏A30)到硬弹性体(邵尔D65);成套设备,施工效率极高;一次施工即可达设计厚度,克服多层施工的弊病。 
选用较高强度的聚脲,省去保护层,消除造价高的缺点。放坡开挖的隧道喷涂聚脲尤适宜。
《喷涂聚脲防护材料》(HG/T3831-2006)已正式实施。
喷涂聚脲材料技术进步之历程
第一代   半聚体+(OH扩链剂+多元醇+催化剂) SPU
第二代   半聚体+(氨基扩链剂+多元醇+催化剂)SPU(A)
第三代   半聚体+(氨基扩链剂+端氨基聚醚) SPUA
喷涂新型聚脲弹性体SPUA应用令域
先用于金属防护等,后在混凝土防护上的应用迅增;
美国波士顿地铁双孔沉管隧道侧墙与顶面防水,
北卡罗来州的高速公路隧道(长329m,高12m)墙面,喷涂施工1.25mm的芳香族聚脲,
香港地铁隧道喷涂聚脲做外防水,厚度为1.5mm,总长度为10Km,
国家大剧院屋面、首都工人体育场改造工程看台、屋面,京津城际高铁,成渝城际高铁,绍兴和萧山污水处理厂混凝土污水池。
北京奥运中心,国家大剧院水池,垒球、曲棍球、网球看台
2004年上海新江湾电力隧道工程。
4.2技术难点 
(1)涂层厚度、保护层设置等技术要求与国家、行业规范的规定有异,待协调;
  (2)底涂料的优化:1.封闭基层混凝土水汽和空气;2.增加聚脲的粘附能力;3.对表层加固;
(3)针对工程需求,喷涂弹性体(包括聚氨酯、聚氨酯-聚脲、聚脲)的界定与理化性能指标的正确选定。 
4.3日本东京地铁涉谷车站墙体防水
日本东京地铁涉谷车站墙体防水采用SPU 。涉谷站既是东京地铁线最早的银座线的一个站,又是最新的地铁13号线、JR城际线等多线換乘站。工程条件复杂。
4.3-1墙上掛布喷涂
车站围护为锚钉墙结构,内侧铺以木板,板上掛置土工布,而后连续喷涂聚氨酯涂料2mm,而后浇筑主体内衬混凝土,构成有外包防水层的复合式结构侧墙
4.3-2喷涂界面粘结剂
注意:在浇筑主体内衬混凝土前,这层土工布喷涂聚脲涂料内表面,需涂刷0.28Kg/m2特殊树脂界面剂,使它能与主体内衬混凝土“咬合”成一体(剥离强度大于0.6N),颇似国内的预铺(反贴自粘)防水卷材。这侧墙的防水层两端头,分别置于顶板上、厎板下,按设计要求与同类的聚脲涂料或其它防水层连接。
4.3-3涉谷车站墙体防水细图
地铁防水堵漏 
4.4尚需澄清与克服的问题
1.保护层。上述波士顿沉管隧道,涂层厚为2.5mm;75mm砂浆保护层,除了沉管管节侧壁及顶板等会受周围抛石、填砂的影响外,谨慎也是一大原因。国内在隧道工程上使用时,也想当然地不做保护层,只有明确施工条件;增加耐磨、耐冲撞等检测后,才能确认。
2.厚度。 “喷涂聚脲防水技术规程”(JG/T23465)中规定厚度不小于1.5mm,但实际工程中有尽量用1.5mm的倾向。䢖议结合工程、环境条件,涂料的性能指标,进一步明确。
3.作业时间。隧道工程的围护结构;,要达到“表面坚固、密实、平整、干燥”四大要求并非易事,基面处理的时间增加,施工中需手涂基层处理剂、层间粘结剂,作业时间短的优点会消减。
4. 矿山法隧道。隧道连接通道的喷涂聚脲防水涂料方式可借鉴。但与原先土工织物与防水板的组合不同,喷涂聚脲防水涂料时摈弃了同时排水的做法。没有了支护层后有土工布缓冲层,防水层直接施作在支护层的找平层上,全封闭方式防水。支护层的平整度、密实度要求高,且不能渗漏现象。总之,在矿山法隧道初次衬砌上喷涂聚脲尚需厘清,对某些局限, 应有充分认识
4.5工程实例 
上海轨交8号线四平路车站顶板,上海轨交10号线同济大学站车站顶板。此外,上海轨交10号线南京东路、陕西南路车站顶板、上海外滩交通枢扭隧道工程顶板防水, 2万m2,天津海河沉管隧道顶板与侧墙防水层1.5万m2(设计中)。 
上海地铁8号线四平路车站顶板喷涂聚脲弹性体施工
地铁防水堵漏 
5.各类能与混凝土“咬”合不窜水的防水层应用
地铁防水堵漏 
5.1膨润土毯.
膨润土毯、预铺反粘高分子聚乙烯膜卷材、髙分子橡胶类自粘卷材、湿铺法自粘聚合物改性沥青聚酯胎防水卷材, 自粘橡胶沥青防水卷材等能与混凝土“咬”合的防水材料,一改过去空铺的缺陷,设置方便,防水效果好,异军突起。
5.2预铺防水卷材
5.2-1高分子聚乙烯自粘胶膜卷材(P类)
5.2-2聚合物改性沥青聚酯胎自粘防水卷材(PY类)
适用范围:地铁复合墙结构-目前最多采用的侧墙结构-预铺反贴底板、侧墙防水。
5.2-3聚合物改性沥青基聚脂胎防水卷材
苏州地铁一号线4标车站全包防水
SAM-940预铺反粘聚合物改性沥青基聚脂胎防水卷材(双面自粘方式)
优点:自粘层与塑料板粘合较好;厚度大耐刺较好。但必须做保护层。
5.3技术难点 
同类或相似材料品种、品质差异的简捷判定; 如本体自粘的界定,预铺反粘的认知;
材料在环保与耐久要求上的检测、辨析;
对施工条件,基面处理要求的不同的确认。 
5.4前景 
防水材料能与混凝土“咬”合,显然是工程界欢迎的。
正确评价各种材料的功效与适用范围是当务之急,上述难点的克服也迫在眉睫,否则产品良莠不一的现象会损害市场的健康发展。 
工程实例 
(1)膨润土防水毯,上海地铁6号线高清路站、华厦西路-髙清路区间、 8号线人民广场站;
(2)预铺反粘法高分子聚乙烯自粘胶膜防水卷材,1号线北、北延伸线富锦路矩形区间;
(3)湿铺法高分子橡胶沥青防水卷材  天津地铁2号线 红星路站;
 (4)湿铺法自粘聚合物改性沥青工聚酯胎防水卷材天津地铁2号线翠阜新村站、沙柳路站等
6.施工缝和施工缝、施工缝与变形缝止水带(条)十字错位相交等容易渗漏点,采用特殊连接工艺使之构成整体密封防水。
6.1垂直变形缝的中埋式止水带(条) 与侧墙水平施工缝的交汇
垂直施工缝、垂直变形缝的中埋式止水带(条)的,与侧墙水平施工缝釆用的中埋式止水带(条)会有交叠的问题,遇水膨胀止水条可相互搭接处理外,同材质、同类断面者的塑料止水带;可以通过专用直角件相互搭接相连,而其它不同材质、不同断面的止水带的设置,错开的方式,接缝渗漏。
垂直变形缝的中埋式止水带与水平施工缝止水带的错位交汇
地铁防水堵漏 
6.2垂直变形缝的中埋式止水带与水平施工缝止水带同位封闭措施
水平施工缝设防常用钢板止水带,垂直施工缝或变形缝采用的常为钢边橡胶止水带;常见的组合方式 ,钢板与钢(边)片为同材质,两钢板中间衬自粘性丁基橡胶腻子片构成纵、横向全密封的十字形止水带防水线。 
地铁防水堵漏 
地铁防水堵漏  
6.3技术难点 
尚需在众多的实践中验证,优化止水带(条)全密封十字形防线;筛选带-带、条-条、带-条及其辅助措施的最佳组合。
止水带全密封十字形防线较止水带构成一体设防是一种进步,无疑也是技术一种趋势,在大量实践验证下,逐步走向规范化。 
7. 盾构隧道管片接缝弹性密封垫的二项技术革新 
7.1遇水膨胀橡胶与EPDM多孔橡胶一次挤出成型
7.1-1复合型密封垫的特点
地铁防水堵漏 
一.兼有弹性橡胶密封垫与遇水膨胀密封垫的优点;二后期应力松弛就弥补,长期止水性好。
地铁防水堵漏 
7.1-2复合密封垫嵌合方式的缺陷
与遇水膨胀橡胶复合的多孔、多脚弹性密封垫成为了国内盾构隧道管片接缝防水密封的常用材料与方式。
密封垫表面设槽,遇水膨胀橡胶薄片人工嵌入的方法。费人工,更因嵌合的缺陷,发生膨胀橡胶薄片脱出、墜落的情况,影响接缝防水。
复合型橡胶一次挤出,攻关克服:
1.由于生产加工方式从模压变成挤出,膨胀橡胶配方需作调整,以满足性能要求;
2.三元乙丙胶配方和膨胀橡胶配方的硫化体系必须匹配,保证两者能共硫化;
3.尤其需配备特殊的生产设备,成本较高。
国外少数橡胶企业掌握技术 。
近年国内也已有厂家经攻关,获解决。 
7.1-3一次挤出成型技术难点 
在解决一次成型工艺难点、提高接缝防水性的同时,对复合型密封垫实际使用寿命的研究尚待深化。
角件的模压复合成型技术与直条一次挤出成型连接的均一性。 
前景 
随着这项技术的发展,密封垫多部位复合型橡胶一次挤出成为可能。必然进一步提高密封垫的水密性、耐久性。 
7.2盾构隧道管片接缝弹性密封垫(封顶与邻接块纵向)表面喷减摩层,使表面滑润。
密封垫闭合压缩力
密封垫被完全压密至密封垫沟槽内;即接缝闭合(张开0mm)时的密封垫单位长度所承受的压力。单位为KN/m。
闭合压缩力越高,接缝越不易压密,对封顶块的最后插入会造成困难,可见闭合压缩力不宜大;但又应使密封垫与混凝土间的压应力足以水密 。
。闭合压缩力的取值,取决于密封垫断面构造与尺寸、材质与性能(尤其是硬度)、管片自重、拼装方式等。 
地铁防水堵漏 
1.摈弃了过去的方法
a.在密封垫橡胶表面衬纤维布或尼龙绳,牵扯它的伸张;
b.涂刷减摩剂使密封垫径向容易插入,减摩剂为羧甲基纤维素(CMC)、硅脂、十六烷基磺酸钠(俗称“洗洁净”)。
2采取在橡胶表面喷涂硅烷类成膜材料的工艺,光滑而坚硬,大大下降了插入阻力,攺善挤出成疙瘩的状态。 
质量可靠、功效稳定。
7.2-3技术难点 
成膜减摩层对 :
(1)表面遇水膨胀橡胶的膨胀性能的影响;
(2)对密封垫接触面应力分布;尤其高压缩率下的影响,还需探索。 
现状
目前对遇水膨胀橡胶尚有一些歧见,影响复方方式与材料的应用。
技术上迈出重要一步,上述难点已在解决中。 
克服一种误解:管片密封垫材质以三元乙丙胶为最先进。如果不是挤出而是模压成型;若非微波硫化而是热压硫化,三元乙丙胶未必有优势。
8.内装可卸式止水装置应用的成熟与扩展;满足了止水性与密封件的可更换性,从而保证了耐久性。
8.1内装可卸式止水带设计应用要则
地铁防水堵漏 
轨道交通四号线修复工程
修复井与原未损隧道、暗挖段接头防水
1暗挖段通分别与原隧道、修复井连接施工缝防水
2暗挖段本体防水
3双变形缝以可卸式止水装置防水
地铁防水堵漏 
技术难点 
内装可卸式止水带及其装置对不同外形的结构断面的有效性,使它的应用不断扩大,但使用时应慎重:。 
(1)所有金属件的防腐蚀处理,必须确保长期使用后,仍能更换。
(2)底部沟槽的排水。
(3)压板、压条等紧固件的计算不可忽视。
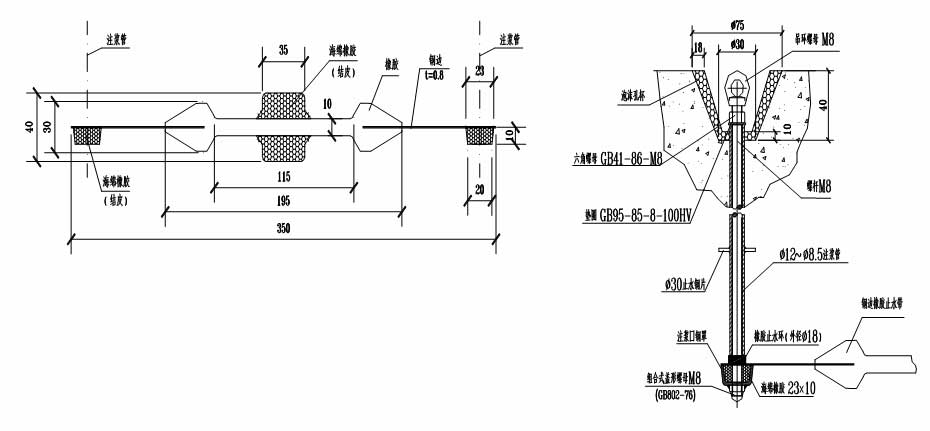
9. 出入口通道变形缝采用垂直钻孔压环式注浆嘴中压注浆,直接对中埋式止水带堵水等注浆堵漏技术的进步。
9.1可注浆钢边橡胶止水带
(一)可注浆钢边橡胶止水带的设计与应用要则
地铁防水堵漏 
可注浆钢边橡胶止水带
(二)可注浆钢边橡胶止水带安装详图
 
可注浆钢边橡胶止水带
(三)可注浆钢边橡胶止水带施工要则
地铁防水堵漏 
1.顶板、侧墙可注浆管及吊环应因定模板并外露;
2.底板处可注浆管及吊环应低于砼面,以免损害;
3.外露部应有醒目标志与保护措施。
4.国外使用效果较好,国内效果稍弱。
9.2直接对中埋式止水带堵水等注浆
地铁防水堵漏 
9.3埋管中间打“坝”方式与钻深斜孔于中埋与外贴式止水带间方式
地铁防水堵漏 
从缝两侧垂直钻孔至中埋式止水带两翼压注浆液止水,长处在于:浆液压入漏水的中理式止水带与混凝土的间隙,从渗漏的源头止水。
止水彻底,浆液固结体不因变形缝温度收缩、张开变化而造成损害,把变形缝的变化的影响降到最低。
复漏率低。
9.4内置式粘贴型密封带
地铁防水堵漏 
变形缝两侧粘贴内置式止水带
1-粘合层;2-高分子防水卷材止水带
1.采用粘合剂粘贴内置式止水带,2.采用高强度胶粘剂冷粘施工,基层应平整、3.采用力学性能优良的高分子防水卷材制作止水带,4.止水带应采用热焊接进行搭接,搭接宽度不应小于100mm,5.止水带中部应加工成“Ω”型,止水带与变形缝两侧混凝土基层的粘结宽度各不应小于60mm粘贴牢固、平整,无漏粘;
9.5技术难点 
(1)堵漏:正确控制钻孔深度孔位位置,注浆压力等工艺;
一旦路面铺装或道床浇筑此注浆方式就限制了。
(2) 内置止水(密封)带:变形缝两侧混凝土密实应有保证;
增强布层的设置应简便而可靠;
内置式密封带,易推广。但也容易“鱼龙混杂”,在材料与方式上应坚持“纯正”。
工程实例 
上诲市轨道交通10号线在䢖车站
上诲市轨道交通7号线跃华路站-周家渡站区间管片修缮
上海打浦路隧道大修备用车道变形缝维修
10管片防水辅助材料的应用纠误
10.1 接缝挡水条及其形式与设置目的相悖
10.2 接缝传力衬垫设计随意而无序
地铁防水堵漏 
10.1-1防止接缝挡水条材料与设置目的相悖
地铁防水堵漏 
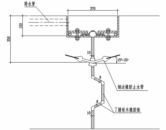
图8 某越江公路盾构隧道接缝防水图 
如图8这样的设计经常可见:
在密封垫外侧管片倒角处环、纵缝均设3mm丁腈软木橡胶垫片(图中3a)。显然,是错误的。正是为了减少管片环、纵面外沿混凝土的剪损和剥落,管片环、纵面外侧设计有间隙与倒角。而此中置入衬垫片,尤其是高硬度的衬垫片,把留有的间隙填实了,反而容易造成应力集中,也起不了挡水挡泥砂的作用。
10.2.接缝传力衬垫设计随意而无序
   图8的设计还反映在管片错缝拼装时,环缝滿贴丁腈软木橡胶垫片3mm厚,用以分散集中应力。但是,在错缝拼装用环面传力衬垫用以均佈应力是可取的,也大可不必用3mm厚,传力衬垫越厚,受压缩后的差值愈大;既浪费,又不利于环面平整,更造成了接缝的初始张开。为解决错缝拼装的不平整,1~1.5mm足够。
10.2-2“丁腈”软木橡胶垫片
   丁腈软木橡胶垫片,原先是应用于大直径盾构隧道纵缝,以减少与避免内外张角造成外、内侧混凝土应力集中的损裂而用。垫片伯桑比小,对砼面无剪切破坏,试验表明3mm厚是较合适的(但需明确硬度指标),但未必适合用于环面传力衬垫。而用“丁腈”胶,是因为当初拿这类汽车刹车片做试验,材质是耐油的软木丁腈胶片,从此,以讹传讹,似乎都得用“丁腈”胶,成其一统天下。
   再生胶片、波纹氯丁胶片和中低密度的聚乙烯片等在实践中证明也有效。
11. 系列防水新材料与新规范实施的互动
11.1系列新防水材料标淮颁佈
《聚合物水泥防水涂料》(GB/T23445-2009)、《喷涂聚脲防水涂料》(GB/T23446-2009)、《预铺/湿铺防水卷材》(GB/T23457-2009)、《改性沥青聚乙烯胎防水卷材》(GB18967-2009)、《无机防水堵漏材料》(GB23440-2009)、《自粘聚合物改性沥青防水卷材》(GB23441-2009)。
其中,《聚合物水泥防水涂料》、《喷涂聚脲防水涂料》、《预铺/湿铺防水卷材》将于2010年1月1日起实施;《改性沥青聚乙烯胎防水卷材》、《无机防水堵漏材料》、《自粘聚合物改性沥青防水卷材》将于2010年3月1日起实施。
11.2.聚羧酸超塑剂用于地下工程中低标号混凝土,满足现浇结构混凝土减水、防裂、耐久的要求。

声明:本网站发布的内容(图片、视频和文字)以原创、转载和分享网络内容为主,如果涉及侵权请尽快告知,我们将会在第一时间删除。文章观点不代表本网站立场,如需处理请联系客服。电话:158-5106-6698,185-5154-0999。

本站全力支持关于《中华人民共和国广告法》实施的“极限化违禁词”的相关规定,且已竭力规避使用“违禁词”。故即日起凡本网站任意页面含有极限化“违禁词”介绍的文字或图片,一律非本网站主观意愿并即刻失效,不可用于客户任何行为的参考依据。凡访客访问本网站,均表示认同此条款!反馈邮箱:348083717@qq.com。

  • 客服微信

    扫描添加好友

    免费提供:防水堵漏施工方案

  • 扫描二维码

    访问涌达防水堵漏公司手机端

  • 已帮助
    267人
    您的鼓励是作者最大的动力